Производитель: Mastino
Код Товара:
Neptun Smart
До конца Акции осталось:
Доступные варианты
Краткие атрибуты
Гарантия -
2 года
Страна-производитель товара -
Украина
Тип -
Контроллер для системы защиты от потопа
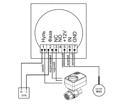
Основной модуль управления системы контроля протечки воды Mastino TS 1, это главное устройство в системе, которое принимает сигналы с датчиков, а также управляет шаровыми электрокранами. Устройство способно принимать сигналы от пяти датчиков 12В, управлять двумя 220В кранами, к системе Mastino TS 1 можно подключить два разных стояка, они будут управляется системой анти потоп независимо друг от друга. В случае возникновения протечки модуль перекроет подачу воды и выдаст аудио и световой оповестительные сигналы.
Схема подключения основного модуля Mastino TS1

Особенности центрального модуля Mastino TS1
Особенности – можно подключать краны на 220В с управлением 3р, 2р NC и 2р NO, а также трехпроводные датчики. Гарантия: 2 года
| Характеристики | |
| Гарантия | 2 года |
| Страна-производитель товара | Украина |
| Тип | Контроллер для системы защиты от потопа |


