Виробник: Mastino
Модель:
Neptun Smart
До закінчення акції залишилось:
Доступні варіанти
Стислі характеристики
Гарантія -
2 роки
Країна-виробник товару -
Україна
Тип -
Контролер для системи захисту від потопу
Знайшли дешевше - Дайте нам знати, і ми запропонуємо ціну нижче
3850.00грн.
3465.00грн.
- Наявність: Є в наявності
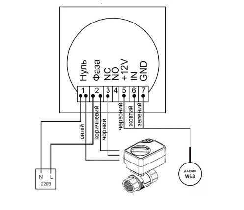
Основний модуль управління системи контролю протікання води Mastino, це головний пристрій у системі, який приймає сигнали з датчиків, а також керує кульовими електрокранами. Пристрій здатний приймати сигнали від пяти датчиків, керувати двома кранами. До системи Mastino можна підключити два різні стояки, вони будуть керуватися системою антипотоп незалежно один від одного. У разі виникнення протікання модуль перекриє подачу води та видасть аудіо та світловий сигнали. Крани системи живляться від 220В, датчики від 12В
Схема піключення основного модуля Mastino TS1

Особливості центрального модуля Mastino TS1
Особливості - можна підключати крани на 220В з керуванням 3р, 2р NC та 2р NO, а також трьохпровідні датчики. Гарантія: 2 роки
| Характеристики | |
| Гарантія | 2 роки |
| Країна-виробник товару | Україна |
| Тип | Контролер для системи захисту від потопу |
Нещодавно переглянуті






